一种双温区电火锅的制作方法

相关图片

电压力锅篇(全篇).rar

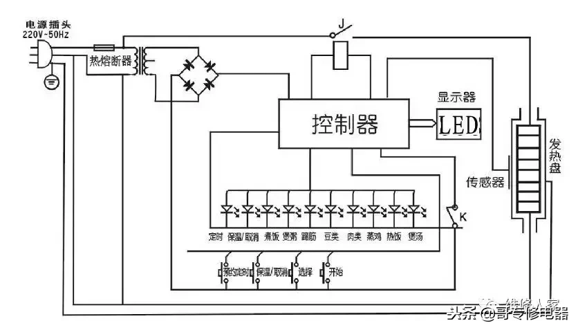
电火锅的结构及工作原理_电火锅的结构_电器电路基础_电工电器资料

ya502电压力锅电路图.jpg

(3)设计一份该电火锅的产品铭牌.

希贵rdk90-a,rdk120-a多用自动不粘电热锅电路图

随机推荐

个性主题餐厅菜单

【8k ai画质增强】鬼灭之刃 第三季(锻刀村篇)op ed中文字幕

郭有才傻眼了!被实名举报,直播时发布不良言论,众多内幕被扒

北宋王希孟《千里江山图》卷局部

炫彩渐变色高清图片素材桌面壁纸

中长款粉色二次元美式脏辫 随意造型##美式脏辫 #脏辫 #二次元

电视剧承欢记人物关系介绍家有儿女版

原创30岁锤弟再曝新写真这191cm180斤的肌肉身材帅到想舔屏