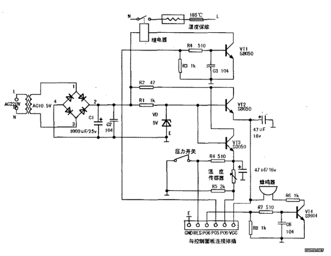
创迪电压力锅电路图及相关介绍

相关图片

好品质 电压力锅通用电脑板万能版主板 控制板维修板 压力锅配件

三角牌ybw60-100a电压力锅有时能加热,有时不能加热

苏泊尔电压力锅cyyb40ya10-90 电路图

ya502电压力锅电路图.jpg

>>两种保温式自动电压力锅原理与维修电路图

随机推荐

首播2018 周杰伦 - 等你下课 官方歌词版 mv 1080p

桌面壁纸 明星图片 > 正文 本文 优质偶像周杰伦壁纸_帅气天王歌手由

贾玲为新电影减重100斤每天只吃一份素食足足减掉半个自己

宋亚轩美式证件照#露喉结拍照姿势 轩哥越来越娴熟05

新年快乐兔.2022年,是不平凡的一年,疫情影响着我们每一个 - 抖音

迪丽热巴奔跑吧壁纸

新京报 - 好新闻,无止境

最近有在追徐仁国朴宝英新剧《灭亡从我家玄关进来了》吗?真可!