兄弟二人头像帅气

相关图片

那么多年没离开过广东可是却在杭州犯了事多亏了他的好哥哥

基友头像基佬头像好兄弟男生头像gay

尤溪这哥俩真铁一起吃饭一起酒驾一起被抓

2021动漫基友兄弟头像图片两个男生基情满满cp感十足

兄弟俩聊天

随机推荐

8#周迅胡歌坐一起#|#胡歌品质盛典#电视剧品质盛典红毯胡歌高清图集6p

水沟边发现珍贵的植物叫白英又称和尚头草有很好的抗癌作用

孙莉

生日包厢布置 气球布置

电子烟怎么邮

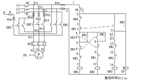
三相异步电动机正反转启动能耗制动电路!原理和接线图!

横贯夜空的璀璨光带银河的背后究竟是什么

他的妻子郭晏青是他的初恋情人.