eva#ipad壁纸#4k高清#大合集#初号机 抖音搜索 - 抖音

相关图片

【新世纪福音战士丨eva丨绫波丽】精选电脑壁纸丨高清壁纸丨超清壁纸

eva新世纪福音战士桌面壁纸

eva新世纪福音战士壁纸17

eva新世纪福音战士高清壁纸合集

下载壁纸 新世纪福音战士, eva, 机器人, 毛皮 免费为您的桌面分辨率

随机推荐

亲爱的热爱的首发无名之辈mv杨紫李现共踏超燃逐梦路

王俊凯从小到大的毕业照#王俊凯成长向对比96等比例放大!

【伙拼】跨境拼图儿童双层拼图120片拼图益智玩具纸质男女孩拼图

好看的情侣头像 情侣头像可爱 情侣头像搞怪 一左一右情侣头像

"健康中国"永泰马拉松 赛前物资等你来领

现偶剧四大甜妹,赵丽颖,赵露思,虞书欣,章若楠,你看过哪一部_角色

戴着面具的虚伪概念中的女人

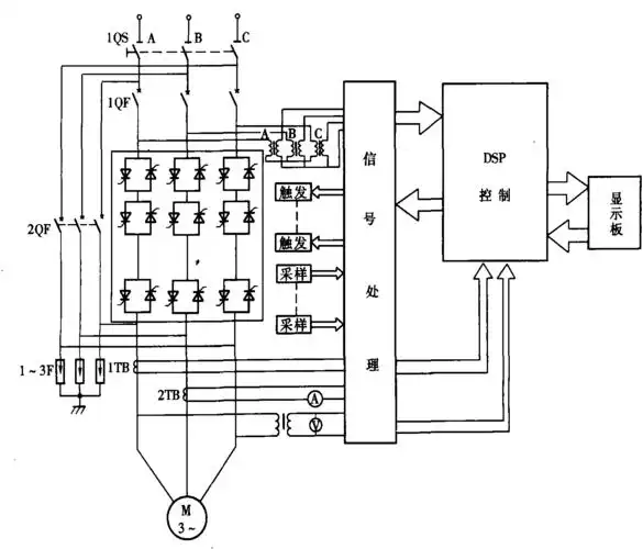
电动机软启动器qb-h系列工作原理