最爱的易烊千玺来了,各位素描大佬画笔下的易烊千玺肖像!

相关图片

素描易烊千玺你们想看我画谁呢

画渣小鬼 素描 炭铅 易烊千玺

听说画易烊千玺能上热门,愿世界温柔一点小北

素描 #易烊千玺 #生活碎片 - 抖音

易烊千玺素描头像

随机推荐

长得帅气质硬却在当红时过早息影这6位80年代男星个个令人难忘

高圆圆个人资料 高圆圆年龄家境背景如何

招财摆件风水旺财新店开业礼品摇钱树流水店铺聚财风水轮室内转运

"好先生的深情,孙红雷的演技毋庸置疑!

2岁出道年入百万因长相天灭被禁止整容的刘楚恬如今什么样

中秋海报 月饼海报平面广告素材免费下载(图片编号:9376440)-六图网

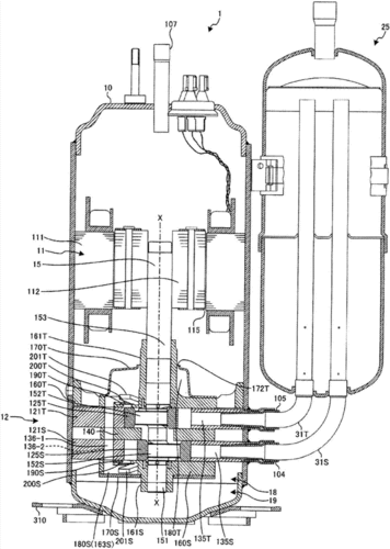
旋转式压缩机制造技术,空调压缩机改气泵教程专利_技高网

高清凶猛霸气的狼图片头像_微信头像图片大全