范冰冰dw腕表全球代言人广告大片

相关图片

范冰冰品牌代言

范冰冰cartier珠宝大片

范冰冰为《芭莎珠宝》杂志2011年6月号拍摄封面,精致"范爷"演绎奢华

钻石珠宝#范冰冰珠宝大片

范冰冰代言!"三三宝利来"集资诈骗案开庭,造成投资人损失达170亿元

随机推荐

唐艺昕当妈后体重仍在90看完她三餐后网友惊呼怎么做到的

王鹤棣最新西装造型,戴上眼镜格外迷人,成熟帅气男人味十足

【angelababy&蔡徐坤&范丞丞】"我愿你快乐 即使你的快乐 不再是因为

江疏影美足特写

八年级下册英语手抄报96unit 8.

墨香铜臭:墨氏头像-墨酒苏提最新章节-免费小说-全文免费阅读-墨酒苏

求抠图 换成把人物抠出来 换白底背景

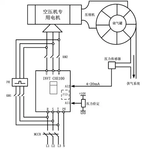
图3 空压机变频电气控制图如图3,空压机电机的电路上安装了"市电","