张艺兴 - 天边一颗小星星

相关图片

张艺兴[超话]##演员张艺兴##2024羊汤##超话创作官##pick你的星画

手绘张艺兴

张艺兴卡通手绘crlemontamo233

张艺兴[超话]##演员张艺兴##2024羊汤##超话创作官##pick你的星画

张艺兴手绘

随机推荐

迪丽热巴吴磊

心理学,选择让你触动心弦的图,谁对你的影响力最大

刘亦菲个人资料介绍(刘亦菲年龄造假争议发酵)

白宇演的古装剧有哪些

宝宝生日家庭版布置

戚薇冬日穿搭真时髦宝蓝搭配配过膝长靴又帅又飒醒目抢镜

泳衣女分体运动平角保守显瘦遮肚两件套学院风少女温泉带袖泳装0622

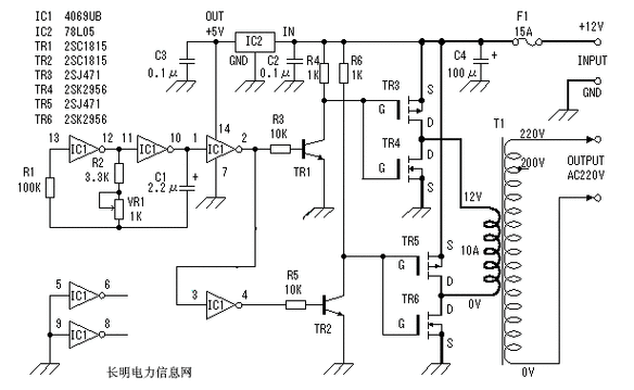
是低成本实用逆变器电路图,主要由mos场效应管,普通电源变压器构成