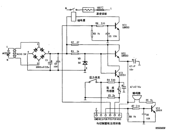
苏泊尔电压力锅cyyb40ya10-90 电路图

相关图片

典型电压力锅电路的识图方法

三角牌ybw60-100a电压力锅有时能加热,有时不能加热

机械型电路图

美的gh401型豪华自动电炖锅

九阳jyy-g51电压力煲电路图

随机推荐

夏雨|秦俊杰|张雪迎|张艺兴|女明星_网易订阅

吴亦凡# 白菜小哥永远是净化眼球,平复心情的一种方法,小吴哥哥不离

dota2图标图片

太极宗师

钻石项链的画法

可爱一家三口四口头像,幸福温馨的一家人.

生活苦涩

女生双麻花嘟嘴卖萌头像