苏泊尔智能电炖锅tg30yc1-60不加热故障快修一例

相关图片

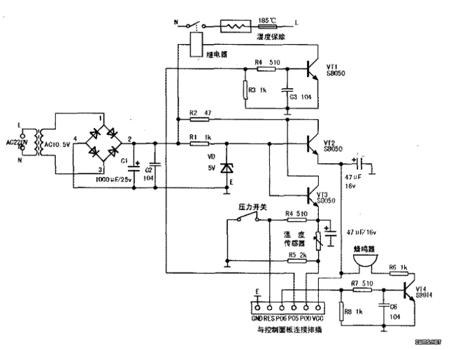
机械型电路图

三角牌ybw60-100a电压力锅有时能加热,有时不能加热

欧得cdk16a多功能不粘电热锅电路图

电热锅典型故障维修一例_文档下载

无忧文档 所有分类 工程科技 电子/电路 几种电压力锅的原理与维修

随机推荐

林允儿最新活动图 嘟嘴卖萌超可爱_闽英_站台_存货

木村拓哉头像那个统一亚洲审美的男子

刘亦菲赵丽颖撞衫合集 霸气vs甜美你爱哪一款

buy 游泳池热泵热水器,spa 小型电即时热水器,热泵水为水疗 spa 温泉

红色谍战剧登陆cctv1绝密使命一段隐秘而伟大的历史

微信状态带字简约背景图

2021男生微中分盖头,超火的短发发型推荐-图2

【雷安】一份来自凹凸世界的狗粮!不甜不要钱