德耐尔一般标准型螺杆空气压缩机系统结构优越

相关图片

螺杆制冷压缩机常见故障与维保攻略

整体型螺杆压缩机的cad图纸

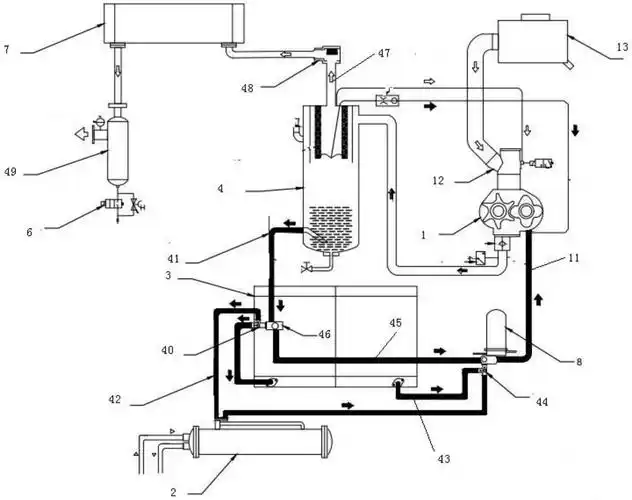
螺杆式压缩机组系统图文详解

螺杆式压缩机的性能和工作原理

螺杆压缩机的cad图纸

随机推荐

首页123456下一页站内推荐周杰伦头像小图片周杰伦黑白头像图文周杰伦

2017-01-24 回答 长 笔顺

李溪芮的大长腿羡慕不来我们可以学习她的穿搭简约又潮流好看

黄晓明给baby打电话忘关免提,对方说8个字全场炸锅:真敢说

tiffany蒂芙尼微笑项链大号光版玫瑰金

王凯-王凯个人资料及图片王凯简介年龄身高八卦-小薇女性时尚

一四四团:举办多彩活动庆祝护士节 致敬白衣天使

央视主持人撒贝宁年收入多少?说出来完全不相信,章子怡走眼了