九阳电压力锅电路图

相关图片

ya50t-f2(01)压力锅电路图.jpg

三角牌ybw60-100a电压力锅有时能加热,有时不能加热

2009电压力锅故障维修培训ppt

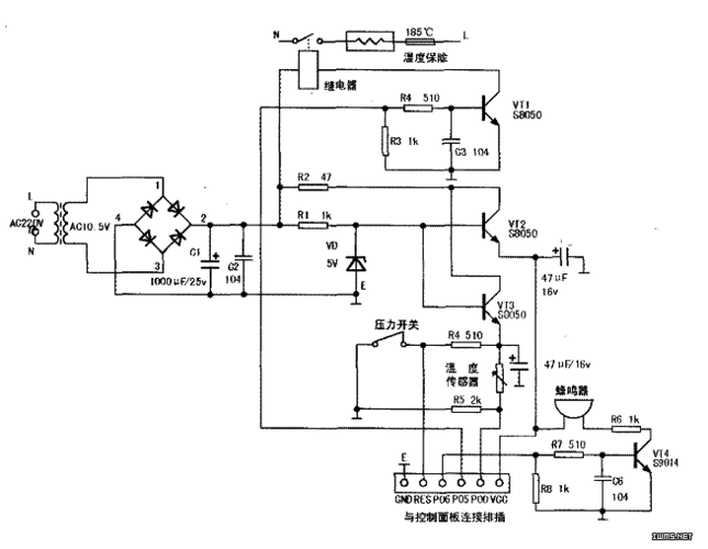
典型压力锅电源电路

无忧文档 所有分类 工程科技 电子/电路 几种电压力锅的原理与维修

随机推荐

周杰伦演唱会歌曲专辑一路向北

留胡须更帅的男明星,你对谁印象更深,是不是明星新的形象更耐看

仙剑奇侠传-赵灵儿-刘亦菲饰

熊猫头蘑菇头打架表情包 - 熊猫头蘑菇头打架微信表情包 - 熊猫头蘑菇

不良人纹身:不良人:第四位十二峒强者来袭,眼镜蛇纹身无比狰狞 - 神话

女生"理想型"男友身高,180cm遭遇滑铁卢,这个数是最满意的!

可爱女生头像 - 堆糖,美图壁纸兴趣社区

华为hg8010y光猫反向供电模块100个,全新 带包装,3_阿里巴巴找货神器