2009电压力锅故障维修培训ppt

相关图片

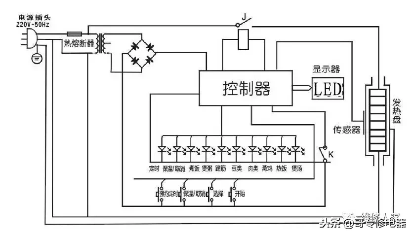
高压锅电路接线图

高压锅电路接线图

创迪电压力锅电路图及相关介绍

典型压力锅电源电路

美的电压力锅电路图

随机推荐

曝邓超疑精神失常,家人称心理治疗中,陷婚姻危机,孙俪深夜发文

赛罗奥特曼形态 儿童画,简笔画,赛罗奥特曼. 马克笔画

惊!小小手电筒竟有如此多的变化「手绘627day」

王者荣耀超可爱卡通人物手机壁纸

蜜蜂少女队2

《青楼十二时》系列是喜多川歌麿表现吉原游女生活细节的代表作.

二年级(6)班学生表演课本剧《曹冲称象》.

现代风格三室二厅装修设计效果图