咨询12v电池保护电路的设计

相关图片

这两个蓄电池修复电路哪个修复效果更明显

常见的电池均衡电路介绍

锂电池放电保护电路

用分立件做简易锂电池充电电路

5v干电池直流升压电路

随机推荐

搞怪类卡通女头_女生头像_我要个性网

tfboys六周年演唱会海报高清原图查看

是v家的一组比心头像! 画师:言寺马川图来源于微博动漫-女生-头像-v家

鸡毛飞上天美女帅哥一边聊天一边打情骂俏真是神仙生活呀_网易视频

张歆艺袁弘结婚七周年,花式比7合照,一个比一个甜_仪式_祝福_都对

伪装者 剧照

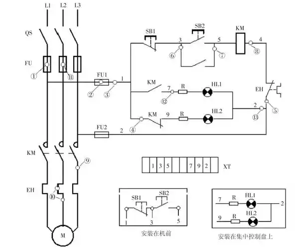
电动机基本控制电路工作原理与故障处理

怀旧老手工补丁拼接布落色棉布裤