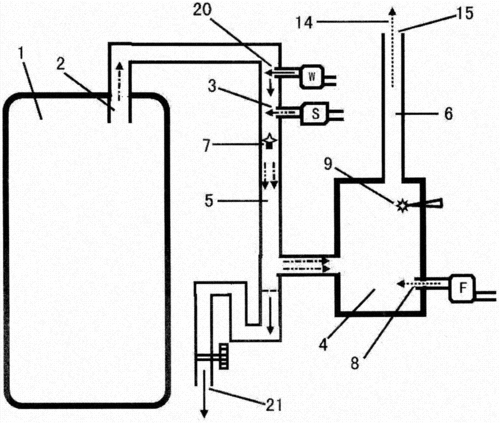
一种二次燃烧炉制造技术

相关图片

户外用品 亚马逊热卖便携式不锈钢折叠柴火炉 野外野餐露营柴火灶

口加到炉膛内的炉篦上,通过一次风道点燃颗粒燃料,待颗粒燃料燃烧后

燃烧炉二次燃烧方法与流程

quick二次燃烧柴火炉

多功能柴火气化炉 生火快速,效果展示,气化炉二次燃烧节能省柴02

随机推荐

古装男神任嘉伦究竟经历了啥看到他出道前的旧照这是换了个头吧

图:蓝盈莹演绎kisscat2018新款女鞋图:kisscat粉色绣花高跟凉鞋每个

tfboys!好可爱啊!四周年演唱会南京站1.2017.08.11

268_274gif 动态图 动图

孟学军的手艺~虾仁炒黄瓜

《傲慢与偏见》#电影 #电影推荐 #傲慢与偏见#手绘 - 抖音

今日图片分享凌乱短发

魔法俏佳人 电视电影