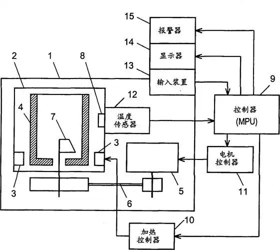
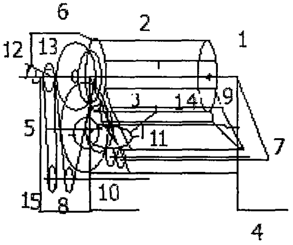
一种家用压面机的制作方法

相关图片

自动制面包机

一种压面机的制作方法

全自动压面机制造技术

全自动压面机

一种家用压面条机的制作方法

随机推荐

那我走?(熊猫头表情包)_熊猫表情

蔡徐坤成名前照片曝光在韩国双膝下跪太卑微整容前后容颜剧变

王俊凯2018最新照片哦! 王俊凯1岁到现在的照片-图片大观-奇异网

句子 1,这张照片宛如画作,充满艺术气息,令人陶醉 2,镜头下的瞬间,美

【纪念已逝说唱歌手xxxtentacion】ai鼠绘卡通版插画

华晨宇关晓彤

48岁吴奇隆当爸爸了,结婚三年了,刘诗诗产下一个男宝宝

吴宣仪