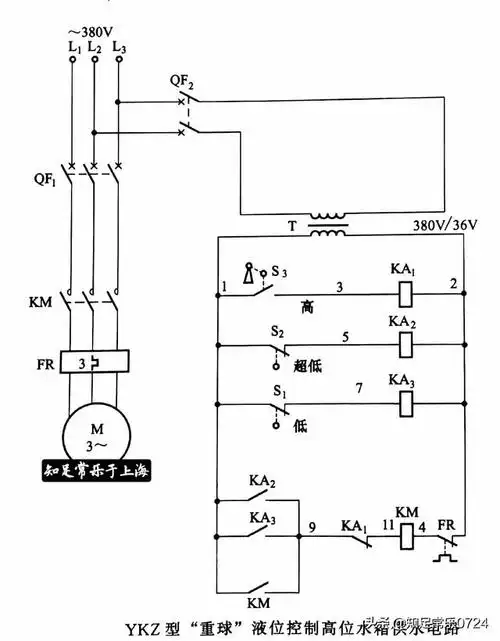
怎么利用浮球开关和接触器,中间继电器实现自动抽水电路图

相关图片

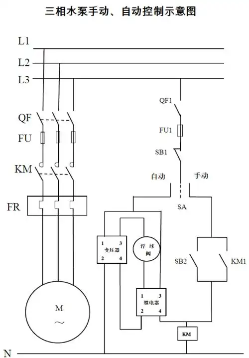
三相水泵,一个启动按钮和一个停止按钮加上接触器和续电器,hh52p和浮

自动水位控制带常开常闭触点带浮球开关怎么接线

用一个浮球和一个交流接触器手动自动控制三相潜水泵接线图

用"两个浮球阀"控制"三相潜水泵"的接线图?:浮球阀设置

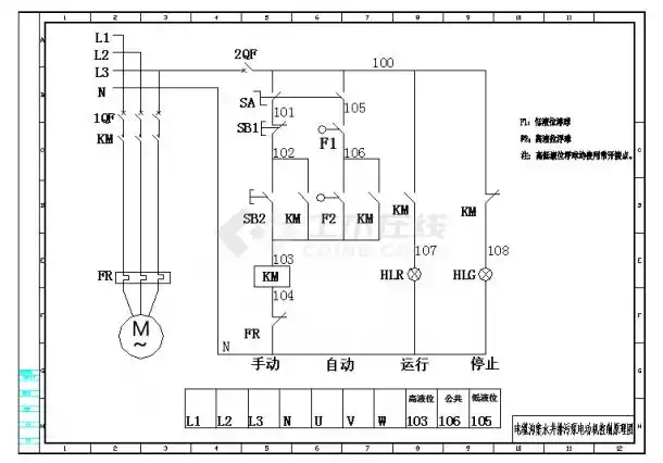
排污泵浮球控制二次接线图cad图纸

随机推荐

谢娜告别《浪姐4》,下巴歪斜,缩腮凸嘴像巫婆,网友:心疼张杰

人气演员王一霏圣诞写真火辣吸睛

赵丽颖有翡##赵丽颖周翡

火影帅气二柱子,不爱我就喊爸爸(无水印头像)

赖小民情人有哪个明星,林允和赖的关系,本文共(490字)

情定三生

乌鲁木齐纹身中班诺是个怎么鬼_般若_灵魂_理智

云歌会一事后,成毅掉粉6万,袁冰妍上线8字表态,cp粉又激动了_因为