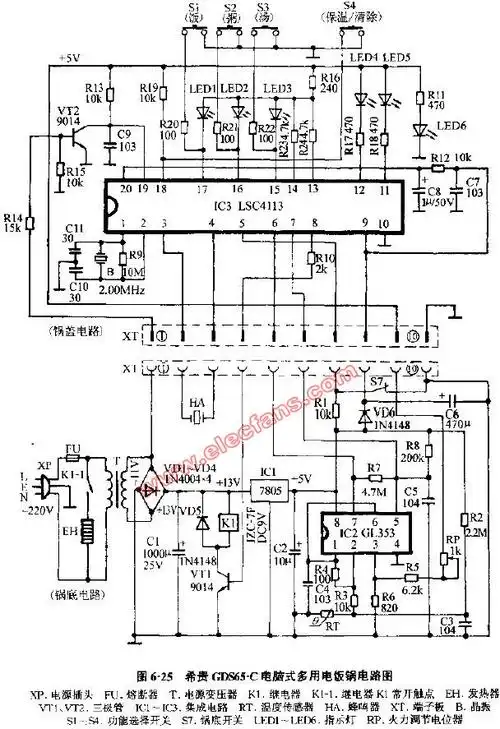
电脑电饭锅电路

相关图片

半球cfxb系列豪华自动电饭锅电路图

半球电饭锅煲的电路图

半球电饭锅煲的电路图

电饭锅电路图

三角牌电饭锅煲电路图

随机推荐

英文字母卡通可爱字体设计

名人肖像素描画欣赏

这一次,"三金影后"周冬雨的"体面",算是被王迅彻底戳穿了

杨颖早年出道照片曝光,完美诠释了"曾经是土妞,如今美成仙"!

王者荣耀英雄海报壁纸——公孙离,伽罗 - 哔哩哔哩

马克笔手绘动漫人物长发女孩

稻草人商务休闲裤男士裤子春夏季薄款弹力透气冰丝休闲西裤男裤夏天

谢春花新年特别演出公开 聆听"2021棵谢春花"开启满分好运