《起风了》小提琴&钢琴乐谱分享 969595|||超完整版乐 - 抖

相关图片

卡农小提琴谱弓法77指法不同版本

少年#曲谱分享 #小提琴 #今天你练琴了吗 快来练习吧 - 抖音

献给爱丽丝无伴奏小提琴独奏王少师编曲

梁祝 小提琴谱完整版分享#小提琴 #小提琴演奏 #小提琴教学 - 抖音

小幸运小提琴谱

随机推荐

孙怡身材比例惊人穿短裙时髦又性感大长腿走到哪都是亮点大长腿孙怡

易烊千玺九号品牌全球代言人##tfboys再不官宣就不礼貌了

秀恩爱情侣头像图片大全

朱正廷亚洲超星团##pick你的星画手##朱正廷开启阿勒泰滑雪之旅

沈腾

明星演绎mcm品牌starkinsignia系列包包

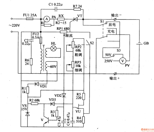
该机动车蓄电池充电器电路由电源电路,脉冲形成电路和恒流充电电路

王瑞子牛仔look写真曝光 气质多样目光深邃个性范儿十足