普通保温式电饭锅电路原理图

相关图片

3 电饭煲的电路工作原理图

求一个普通家用电饭煲电路图

电饭锅电路图电饭煲的电路工作原理

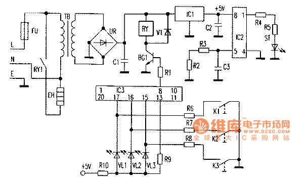
智能电饭煲电路原理图及故障检修方法

美的cfxb40-32全自动电饭煲控制电路图

随机推荐

每天美图杨颖的高跟鞋美图大赏

少年也终将成为宝藏 #动漫男头# #男头# #铅笔画# #男生头像# #寻找

徐璐露肩营业照想在美女的锁骨上滑滑梯璐璐好美啊好迷人

张艺兴穿搭越来越好看,这样的"宝藏男孩",应该没人会不喜欢吧

明星娱乐圈男星身高就是一个玄学同框对比揭真相王嘉尔魏大勋白敬亭

用毛笔设计的巴西国旗

厅高不到3米的酒店怎么布置婚礼现场

火箭少女101 傅菁 白色高跟凉鞋 大长腿[爱你][爱你]