不齐舞团

相关图片

不齐舞团

不齐舞团队长蔡庄男要参加这就是街舞第三季啦,来看看搞笑的队长与

【不齐舞团】《sorry sorry》,经典的音乐,经典的动作

【不齐舞团】超魔性的泰式电摆,舞蹈 花絮

【不齐舞团】童年回忆杀!超萌樱桃小丸子舞可爱到爆炸

随机推荐

狗仔称热巴黄景瑜在年初恋爱!女方大粉脱粉,晒两人4年约会内幕

手把手教你基础颅脑mr平扫及后处理

国画山水画小品《江南水乡》系列吴冠中 水墨画 江南水乡53×53cm

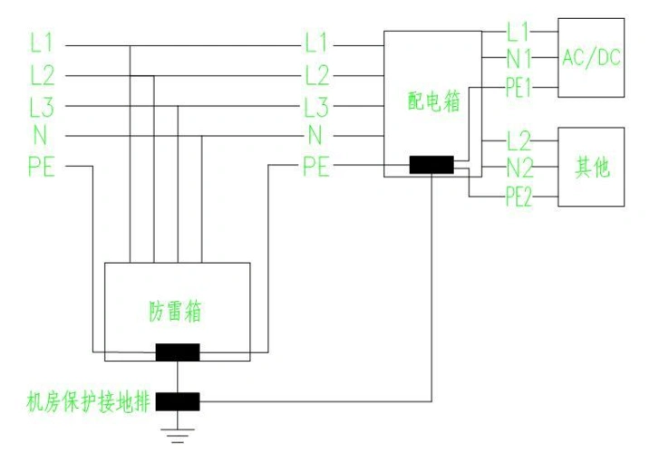
通信机房防雷接地系统示意图

沙雕智障情侣头像cp,一看就有大病的情侣头像图片

g6582次列车 香港西九龙—广州南 港铁crh380a型高铁动车组列车(动感

郑源包容「郑源包容你视频」

男生韩式碎盖头 气质时尚炒鸡加分