高速公路沥青路面结构方案图

相关图片

某高速公路d合同段k23340为一座桥跨结构为30m的连续箱梁桥高21m共计

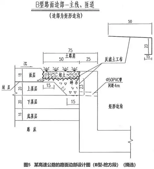
图5 某高速公路的路面边部设计图(b型-挖方段).png

某高速公路的路面边部设计图(a型-填方段)(摘选)

公路路面结构识图及施工规范

路基横断面图,路基超高设计图,路基防护工程设计图,路面结构设计图等

随机推荐

欧式新娘盘发

笑容太明媚 有被照亮的感觉7715 @时代少年团-严浩翔 #严 - 抖音

舞蹈简单姿势拍照图片舞蹈动作图片适合拍照2022已更新今日图集

单人情头动画

肖战李宁拍摄,清爽帅气的运动风,尽显肖战阳光魅力

僵尸 萌

跑男来青岛啦还不快get明星同款打卡地

7个月宝宝老是低烧反复,这牙齿旁边是长了什么东西 有知道的吗?