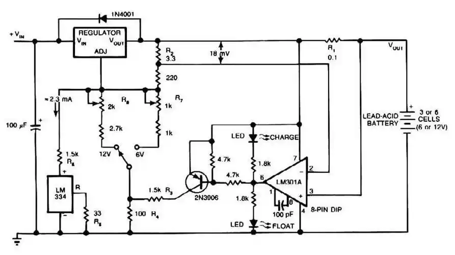
铅酸蓄电池充电器电路原理图如下

相关图片

12v汽车电瓶充电器电路图

612伏铅酸电池充电器电路图

12v电瓶充电器电路图

做了几个12v充满自停充电器,能手们求解

小飞哥充电器电路图.jpg

随机推荐

焖饭的做法

关于王俊凯的手帐

exo高清美图壁纸 吴世勋 我的眼里只有星星…-堆糖,美好生活研究所

黑白 素描 手绘 插画 男生头像 线稿人物 素描人物

2021年2月迷人尕海湖自然风光日历,月历壁纸-回车桌面

大班数学认识整点半点ppt课件

0369♂15暗黑风吸血鬼男生漫画头像94

情侣头像