聊一聊常用的电气控制图基本元件

相关图片

54种电动机电气控制电路接线图

中国工控28例电气自动控制电路图都是干货快收藏吧

电气控制电路

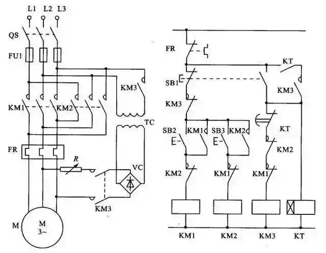
电气控制接线图,电子元件工作原理图,还有可控硅整流电路及负反馈调速

电机启动控制电气接线图 两相电机接线图-图片大观-奇异网

随机推荐

tfboys手机壁纸tfboys壁纸三人竖屏高清王俊凯王源易烊千玺tfboys写真

白色西装刘亦菲侧颜手机壁纸

红色-"太洋公路(太白县 洋县)",自驾穿越秦岭腹地的经典路线

古风头像黑白男 高冷帅气的古风头像男仙风道骨黑白图片_男生动漫头像

苹果3c配件苹果18w充电器pd快充

杨幂密室大逃脱综艺穿搭分享

台铃米果,一款专门给女生设计的电动车 台铃米果,60-72v通用控制器

韩式微分碎盖/北京男士烫发